Многополосный бесфильтровый эквалайзер.

Для регулировки амплитудно-частотной характеристики усилителей обычно используют многополосные активные или пассивные RC- или LC-фильтры. Такие устройства содержат большое количество элементов, требующих индивидуальной регулировки, и не могут быть использованы в компактной аппаратуре.

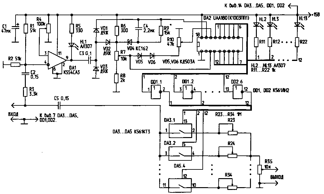
Схема простого бесфильтрового эквалайзера, имеющего 12 частотных каналов, приведена на рисунке. Формирователь прямоугольных управляющих импульсов выполнен на компараторе DA1. С выхода компаратора сигнал поступает на преобразователь "частота/напряжение", выполненный на основе элементов С3, С4, VD1, VD2, R9. Сигнал, напряжение которого пропорционально частоте входного сигнала, поступает на вход управления линейной светодиодной шкалой (вывод 17) микросхемы DA2. Сигналы, снимаемые с микросхемы DA2, через инверторы DD1, DD2 управляют включением 12 аналоговых ключей, выполненных на микросхемах DA3..DA5. Выходной сигнал эквалайзера формируется суммированием аналоговых сигналов по всем 12 каналам с раздельным регулированием частотных составляющих потенциометрами R23..R34.

Порог срабатывания компаратора DA1 устанавливают потенциометром R4. Максимальная чувствительность включения компаратора может быть установлена на уровне 10 мВ. Для обеспечения плавной установки порога, потенциометр R4 желательно выполнить составным (из двух, включенных последовательно и обеспечивающих грубую и плавную регулировку). Светодиод HL1 индицирует наличие надпорогового сигнала на входе устройства. Линейное преобразование частоты входного сигнала в напряжение происходит в полосе частот от 0 до 2.5..3 кГц. Крутизна преобразования составляет 930 Гц/В. В полосе частот 2,3..3 кГц и выше крутизна преобразования плавно возрастает до 1,77кГц/В. Потенциометром R7 устанавливают верхний предел величины управляющего напряжения (от 1 до 6 В), потенциометром R10 - нижний предел (от 0 до 5 В). Стабилитрон VD4 защищает управляющие входы микросхемы DA2 от перенапряжений, одновременно стабилизируя управляющее напряжение. Диоды VD5, VD6 автоматически обеспечивают минимальную разность между верхним и нижним уровнями управляющих напряжений на выводах 3 и 16 микросхемы DA2 в 1 В. Диод VD3 защищает цепь управления светодиодной шкалой от перенапряжения. Таким образом, если на вход устройства поступает надпороговый аналоговый (или цифровой) сигнал, то по мере увеличения его частоты произойдет плавное поочередное переключение каналов индикации (светодиоды HL2..HL13). Одновременно управляющие сигналы с выходов микросхемы DA2 через КМОП-инверторы DD1, DD2 поступят на управляющие входы аналоговых "МОП-ключей (микросхемы DA3..DA5). В свою очередь, в зависимости от частоты входного сигнала, эти микросхемы управляют резистивным делителем, формирующим итоговый выходной сигнал.

Полоса пропускания каждого из каналов при установке на управляющих ' входах 3 и 16 микросхемы DA2 максимального и минимального уровней 6 и О В соответственно, составят для первых шести каналов 400 Гц, для остальных - 760 Гц. Таким образом, первый канал пропустит сигналы частотой ниже 400 Гц, второй - в полосе 400..800 Гц, а последний, 12-й канал пропускает частоты свыше 6 кГц. Регулировкой потенциометров R7 и R10 можно плавно изменять ширину и границы частотных каналов.

Потенциометры R23..R34, регулирующие весовые значения частотных составляющих на выходе эквалайзера, устанавливают в начальное положение таким образом, чтобы их сопротивление было равно 100 кОм. Таким образом, пределы регулировки подъема/завала уровня сигнала по каждому каналу составят 10 раз (20 дБ). Потенциометры R23..R34 могут быть заменены набором коммутируемых сопротивлений,что позволит линеаризовать шкалу регулировки тембра. Сопротивление открытых ключей DA3..DA5 составляет 50..80 Ом. Для снижения влияния коммутационных переходных процессов на качество выходного сигнала эти ключи можно зашунтировать корректирующими RC-цепочками.

Количество частотных каналов можно удвоить типовым каскадным включением микросхем DA2. Диапазоном преобразования "частота/напряжение" можно управлять путем изменения емкости конденсатора СЗ. Микросхему UAA180 можно заменить полным аналогом - A277D, К1003ПП1 и др. Светодиоды HL2..HL13 динамически индицируют номер задействованного канала управления. Эти элементы, а также светодиод HL1 без ущерба для работы схемы могут быть удалены. Сигналы с выходов коммутаторов DA3..DA5 могут быть поданы без электрического смешивания их на потенциометре R35 непосредственно на входы индивидуальных маломощных УЗЧ с узкополосными миниатюрными звукоизлучателями. Смешивание сигналов в этом случае будет осуществляться акустически.

Данное устройство можно также использовать в многоканальных цветодинамических установках. В этом случае схему устройства можно существенно упростить, включив вместо светодиодов HL2..HL13 (или последовательно с ними) светодиоды оптронных пар, подключенных к цепи управления тиристоров или симисторов. Устройство потребляет ток 60 мА при напряжении питания 15 В и одном светящемся светодиоде; при 12 В - 50 мА, при 9 В - 35 мА. В последнем случае характеристика преобразования "частота/напряжение" заметно изменяется.

РЛ № 2, 2000

Назад