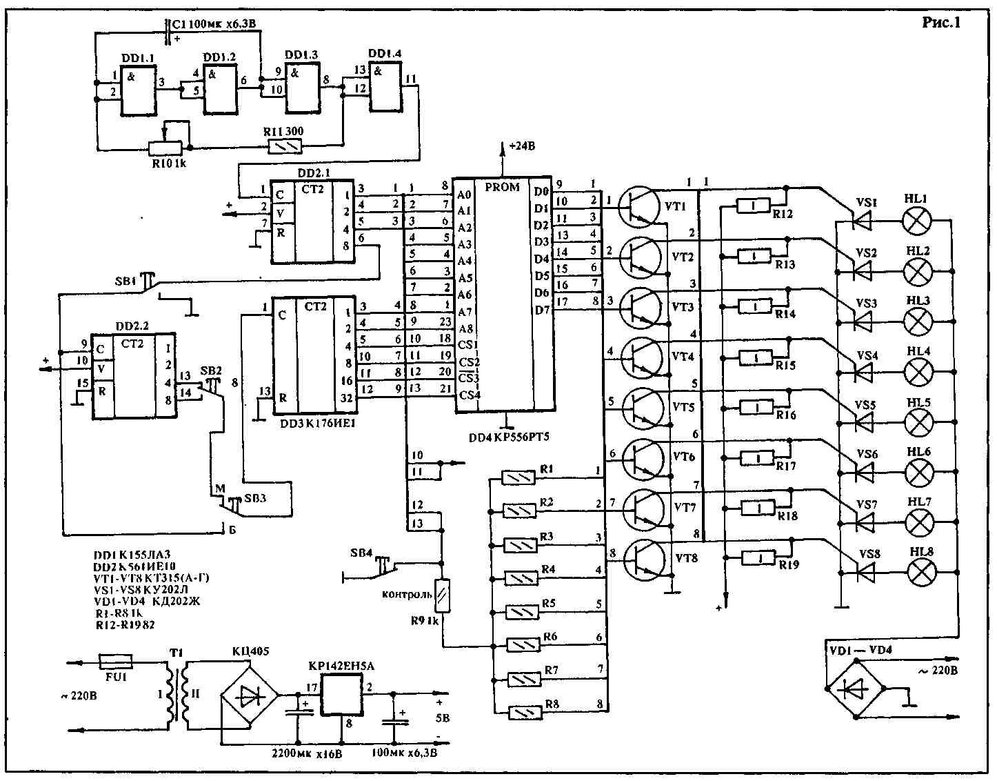
Этот автомат выгодно отличается от многих подобных устройств меньшим количестом применяемых элементов. Автомат световых эффектов собран всего на четырех микросхемах. Кроме того, он имеет большее количество программ и три режима работы. Устройство позволяет получить д0 64 различных программ переключения восьми независимых источников света. Программы в основном режиме автоматически переключаются. Имеется также возможность создать повторения программы от 4 до 32 раз. Автомат работает в трех режимах. В его основном режиме используются все преимущества данной конструкции. В этом режиме осуществляется перебор всех программ с повторением каждой из них от 4 до 32 раз. Во втором режиме предусмотрена остановка понравившейся программы. Если переключатель SB1 — в нижнем положении, программа повторяется сколько угодно раз. Имеется также возможность ускоренного перебора всех программ с целью поиска необходимой. При этом переключатель SB3 — в нижнем положении. И наконец, третий режим обеспечивает постоянное свечение всех источников с целью оперативного определения неисправных ламп. Принципиальная схема автомата приведена на рис.1. Она состоит из генератора импульсов (DD1.1 — DD1.4), схемы выбора светового эффекта (DD2.1), схемы выбора программ (DD2.2, DD3), ППЗУ — DD4, транзисторных ключей VT1 — VT8, предназначенных для управления тиристорами VS1 — VS8. Автомат работает следующим образом. При подаче питания генератор DD1.1 — DD1.4 начинает вырабатывать импульсы. Их частоту в широких пределах можно регулировать потенциометром R10. Импульсы с выхода 11 DD1.4 поступают на вход счетчика DD2.1, который осуществляет выбор светового эффекта. При поступлении на его вход восьмого импульса на выводе 6 появится лог."1". Высокий логический уровень воздействует на вход счетчика DD2.2, который позволяет многократно повторять программы от 4 до 32 раз. С выхода этого счетчика импульсы приходят на счетчик DD3. Последний же обеспечивает последовательный перебор 64-х программ. Изображение печатной платы — на рис.2, а "прошивка" ППЗУ автомата приведена в таблице.
ТАБЛИЦА ПРОШИВКИ ПЗУ
0000 80 40 20 10 08 04 02 01 01 02 04 08 10 20 40 80
0010 С0 60 30 18 0С 06 03 01 01 03 06 0С 18 30 60 С0
0020 С0 Е0 70 38 1С 0Е 07 03 03 07 06 1С 38 70 Е0 С0
0030 Е0 F0 78 ЗС IE 0F 07 03 07 0F 1E 3C 78 F0 Е0 С0
0040 Е0 F0 F8 7С ЗЕ 1F 0F 07 07 0F 1F ЗЕ 7С F8 F0 E0
0050 81 42 24 18 18 24 42 81 С1 63 36 ЗС ЗС 36 63 С1
0060 87 43 21 10 08 84 С2 El BF 5F AF D5 EB F5 FA FD
0070 А0 50 А8 54 2А 15 0А 05 05 0A 15 2А 54 А8 50 А0
0080 С0 30 0С 03 03 0С 30 С0 03 0С 30 С0 С0 30 0С 03
0090 80 C0 E0 F0 F8 FC FE FF 01 03 07 0F IF 3F 7F FF
00A0 FE FD FB F7 EF DF BF 7F 7F BF 0F EF F7 FB FD FE
00B0 FF 00 FF 00 FF 00 FF 00 3F IF 8F C7 E3 F1 F8 FC
00C0 18 24 42 81 42 24 18 18 18 3C 66 C3 66 3C 18 18
00D0 18 24 42 99 99 42 24 18 18 3C 66 0B DB 66 3C 18
00Е0 98 64 62 91 89 46 26 19 18 ЗС 7Е FF FF 7E 3C 18
00F0 С0 А0 90 88 84 82 81 81 03 05 09 11 21 41 81 81
0100 E0 D0 C8 С4 С2 С1 С2 С4 07 0В 13 23 43 83 43 23
0110 80 40 А0 10 88 04 82 01 С0 60 90 48 84 42 81 41
0120 АА 55 00 АА 55 00 АА 55 АА 55 00 55 АА 00 55 АА
0130 80 А0 60 08 18 02 06 С0 Е0 10 10 08 08 04 07 03
0140 40 А0 50 28 14 0A 05 02 02 05 0A 14 28 50 А0 40
0150 60 В0 08 6С 36 1В 0D 06 06 00 1В 36 6С 08 В0 60
0160 41 А0 51 А8 15 8А 05 82 55 А0 51 А8 15 8А 05 АА
0170 18 00 18 00 18 24 42 81 81 42 24 18 00 18 00 18
0180 80 С0 80 С0 80 С0 80 С0 80 С0 Е0 80 С0 Е0 80 С0
0190 СС 66 33 36 6С 08 В0 С0 88 22 88 25 88 20 12 85
01А0 10 28 52 А5 52 6А В5 42 18 24 18 24 42 81 5А 24
01В0 АА 41 А0 11 88 05 82 55 18 24 52 А9 95 4А 24 18
01С0 24 5А 99 24 42 81 42 24 C3 Е7 7E 3C 3C 7E Е7 C3
0100 80 70 68 54 68 1С 02 01 81 00 42 00 24 00 18 00
01E0 80 40 АО 50 А8 54 АА 55 01 02 05 0A 15 2А 55 АА
01F0 С0 60 30 18 0С 06 03 01 01 03 06 0С 18 30 60 С0


А.САКОВЕЦ, 222120, Минская обл., г.Борисов, ул. Зои Космодемьянской, 8. Радиолюбитель 6/93