Иногда требуется включать и отключать устройства в одно и то же время в течение суток. Например, отключать звонок в квартире или телефон на ночь, включать электрочайник утром.
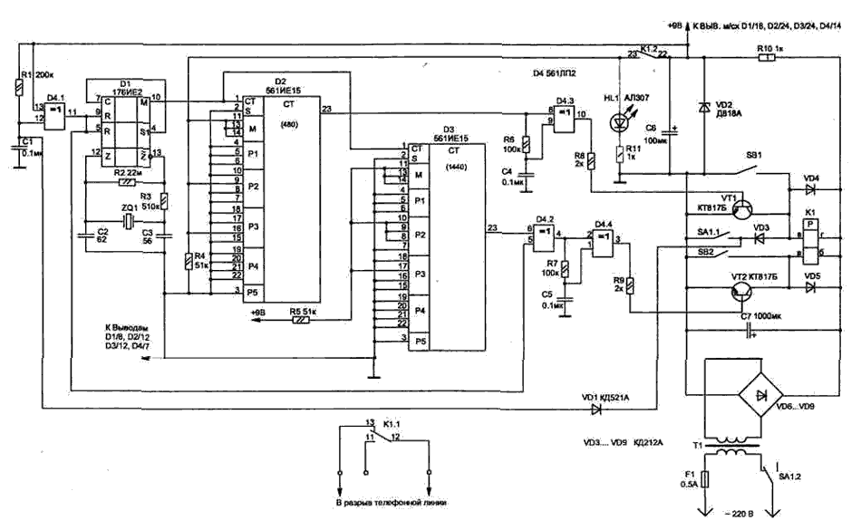
Таймер обеспечивает с дискретностью одна минута установку нужного интервала времени и повторение процесса через 24 часа. Таймер состоит из генератора минутных импульсов на микросхеме D1, делителей частоты с изменяемым коэффициентом деления D2 и D3 (16 входов для установки коэффициента деления) и формирователей коротких импульсов на элементах микросхемы D4.

Переключение цепей выполняет поляризованное реле К1. Оно не требует постоянного питания обмотки для фиксации положения контактов, и для их переключения достаточно кратковременного импульса на соответствующую обмотку.
Схема выполнена на легкодоступных КМОП микросхемах и отличается малым потребляемым током, что позволяет, при желании, питать ее от батарейки 9 В. В этом случае реле К1 лучше использовать с низковольтным рабочим напряжением, например РПС45 РС4.520.755-08 (или РС4.520.755- 18), и тогда стабилитрон VD2, светодиод HL1 и резистор R10 не надо устанавливать, а конденсатор С6 необходимо увеличить до 1000 мкФ.
Работает схема следующим образом. Включение таймера проводится тумблером SA1 в момент времени, с которого требуется обеспечивать временной интервал. В начальный момент, когда подано питание на схему, пока идет заряд конденсатора С1, на выходе D4/11 формируется импульс, начального обнуления счетчика D1, и этот же импульс через элементы D4.2 , D4.4 переключит реле К1 (контакты реле 22 и 23 замкнутся), а на входах начальной установки счетчика D2 появится логическая "1" в соответствии с необходимым коэффициентом деления (N).
На схеме показано положение перемычек на выводах D2 для интервала 8 часов: N=8*60=480.
Коэффициент деления для другого временного интервала легко можно определить, воспользовавшись соотношением:
N=M(1000P1+100P2+10P3+P4)+P5 , где
Р1...Р4 — изменяемые коэффициенты, называемые множителями тысяч, сотен, десятков и единиц;
Р5 — остаток;
М — коэффициент называемый модулем (на схеме показано положение перемычек для значения М=2).
Значения чисел десятичной системы Р1...Р4 устанавливаются на соответствующих входах счетчиков в двоичном коде. Так, для коэффициента деления 1440: N=2(700+20)=1440 (P1=0, P2=7, Р3=2, Р4=0, Р5=0); для коэффициента деления 480: N=2(200+40)=480 (Р1=0, Р2=2, Р3=4, Р4=0, Р5=0).
Как только на выводе D2/23 появится логическая "1", элемент D4.1 формирует импульс для переключения реле К1 (контакты 22 и 23 разомкнутся, а 12 и 13 замкнутся). В таком состоянии схема будет находиться до момента, пока на выводе D3/23 не появится импульс (лог. "1").
Счетчик D3 имеет коэффициент деления 1440, что соответствует 24 часам. Через этот интервал, с момента включения таймера, на выходе счетчика будет периодически появляться сигнал для автоматического переключения цепей. В зависимости от того, какая группа контактов реле К1 используется, устройства могут включаться или отключаться в течение суток на необходимый интервал времени.
При управлении мощной нагрузкой, например электронагревателями, необходимо использовать дополнительное промежуточное реле с соответствующим допустимым током через контакты (для нагрузки мощностью 2000 Вт ток 10 А). Промежуточное реле можно включать контактами реле К1, которые рассчитаны на максимальный ток не более 0,5 А.
Если в процессе работы таймера требуется на некоторое время включать или выключать подключенное устройство, не меняя цикла работы таймера, то можно воспользоваться соответствующими кнопками: SB1 — включение и SB2 — выключение.
При отключении таймера от сети вторая группа контактов тумблера SA1.1 подключает обмотку ВГ реле К1 к конденсатору. Разряд С7 через обмотку реле позволит ему сработать, и оно вернет свои контакты в исходное положение, независимо от того, на каком этапе цикла мы отключили таймер. Эта же группа контактов через диод VD1 ускорит разряд конденсатора С1, что обеспечит готовность схемы к работе в любой момент времени при последующем включении.
В схеме применены резисторы типа С2-23, конденсаторы С1...С5 типа К10-17, С6 и С7 типа К50-24 на 63 В.
Кварц ZQ1 подойдет любого типа с рабочей частотой 32768 Гц (они широко используется в часах). В схеме применены поляризованные реле типа РПС43 РС4.520.735-01, но подойдут и многие другие типы, например РПС32 РС4.520.224. Сетевой трансформатор Т1 должен обеспечивать напряжение во вторичной обмотке, достаточное для срабатывания примененного реле.
При правильном монтаже схема настройки не требует. Проверку работы таймера удобно производить при подаче на вход счетчиков (D2, D3) секундных импульсов с вывода 4 микросхемы D1. При этом следует учитывать, что первоначальное запоминание коэффициента деления производится через три такта входных импульсов.
Схема таймера не меняет режимов при кратковременном исчезновении сетевого напряжения. Но для того, чтобы работа таймера не нарушалась при длительном отсутствии сетевого напряжения, необходимо применять элемент резервного питания (9В), от которого достаточно питать только микросхемы.