Современная автомобильно-стационарная радиостанция.

Принципиальная электрическая схема радиостанции диапазона 27 МГц приведена на рис.1 и 2.

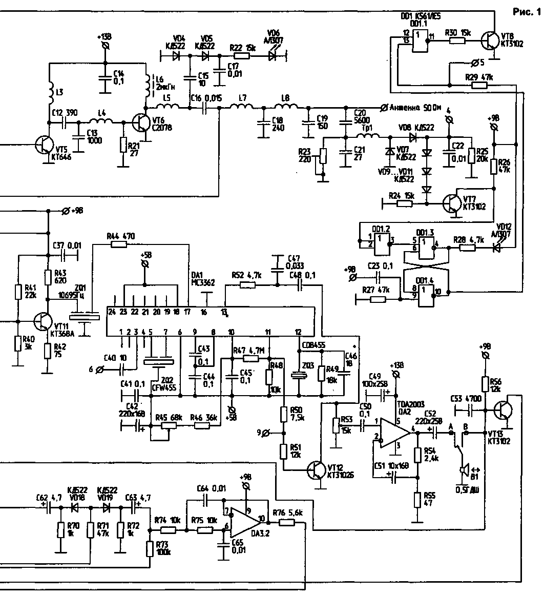
Принципиальная электрическая схема (1)
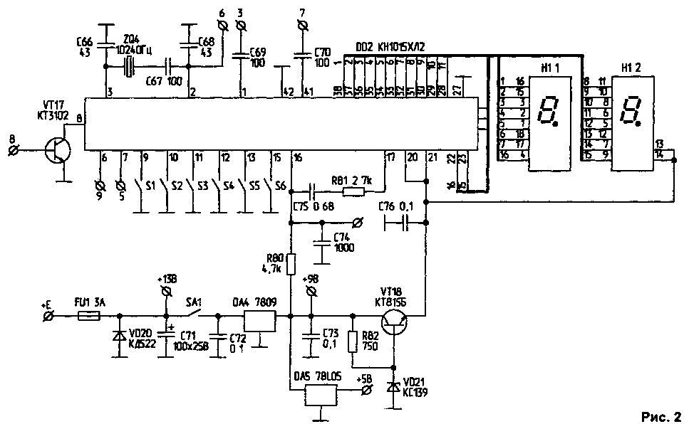
Принципиальная электрическая схема (2)

Технические характеристики


Рвых							15...17 Вт 

Напряжение питания			        	12...13,5 B

Количество каналов (европейская и российская сетки)   	  90+90 

Вид излучения 					         F3Е (ЧМ) 

Диапазон частот					     26965...27855 кГц

Чувствительность при отношении с/ш 12дБ	                  0,3 мкВ

Избирательность по всем побочным каналам, не менее	   60 Дб

Избирательность по соседним каналам, не менее		   80 Дб 

Время перестройки частоты, не более		          100 мс

В режиме приема станция работает следующим образом. Сигнал, принятый антенной, проходит через трансформатор тока Тр1 и ФНЧ, состоящий из элементов С19, L8, С18, L7 и части емкости С24, затем проходит через полосовой фильтр, состоящий из двух связанных контуров, образованных элементами С24, С25, L9, L10, С26, С27, С28. Диоды VD13, VD14 выполняют двоякую роль. Во-первых, они защищают вход приемника в режиме передачи, а во-вторых, соединяют С25 с корпусом. Таким образом, в режиме передачи емкости С24, С25 можно считать включенными параллельно. Далее сигнал поступает на УРЧ, включенный по схеме с ОБ, которая обладает большей линейностью. Нагрузкой УРЧ является контур С31. С32, L14. Диоды VD15, VD16 осуществляют защиту смесителя в режиме передачи. Смеситель собран на полевом транзисторе VT10. Напряжение гетеродина снимается с части катушки L13 и через элементы R37, С33, R38 подается в исток VT10. Нагрузкой смесителя является колебательный контур, настроенный на частоту 10695 кГц. Первый гетеродин собран на VT14 по схеме с ОК. Управляющее напряжение поступает на варикап VD 17. С делителя напряжения R61, R62 высокочастотное напряжение поступает на вход ДПКД (вывод 41) микросхемы DD2 Сигнал первой ПЧ далее поступает на вход буферного усилителя, собранного на VT11. Этот усилитель осуществляет развязку смесителя и кварцевого фильтра ZQ1. Фильтр ZQ1 является монолитным кварцевым фильтром 4-го порядка с полосой пропускания порядка 8 кГц. Резистор R44 частично служит нагрузкой фильтра ZQ1. Далее сигнал поступает на второй смеситель, находящийся в DA1 В данной конструкции МС3362 используется как приемник с однократным преобразованием частоты. Использование МС3362 (а равно и других однокристальных узкополосных приемников с двумя преобразованиями частоты) с кварцевым фильтром в схемах с двойным преобразованием частоты нецелесообразно, т.к. кварцевые фильтры имеют достаточно большие размеры, а выводы входа и выхода у МС3362 для подключения фильтра расположены рядом. Поэтому возникает достаточно сильная электрическая связь, и характеристики кварцевого фильтра не могут быть реализованы полностью. С другой стороны, линейность однокристальных приемников оставляет желать лучшего. Вся дальнейшая обработка и детектирование сигнала осуществляется в DA1. R45 является регулятором уровня шумоподавителя (ШП). Детектирование сигнала осуществляется при помощи фазосдвигающего керамического резонатора ZQ3 на частоту 455 кГц. Если ШП закрыт, в этом режиме возможно сканирование по каналам до момента обнаружения несущей В момент обнаружения несущей напряжение в точке 9 падает до нуля, и сканирование останавливается НЧ-сигнал с вывода 13 МС3362 поступает на цепь низкочастотной коррекции, образованную элементами R52, С47 а далее - на регулятор громкости R53.

Возбудитель сигнала передатчика (ГУН) собран на транзисторе VT1 по схеме с ОК. Модулирующее НЧ-напряжение поступает на анод VD1. Возбудитель включается ключом VT2 Элементы VD1, С2, СЗ, L1, С5, С6 являются частотозадающими. С выхода возбудителя сигнал поступает на буферный усилитель VT3. Элементы R12, R13, R14, VD2, VD3 образуют коммутатор, обеспечивающий надежную развязку возбудителя от усилителя мощности передатчика. Коммутатор пропускает сигнал на УМ только тогда, когда в петле ФАПЧ закончится переходный процесс.

Первый каскад ЧМ собран на VT4 по схеме с ОЭ и работает в режиме А. Элементы L2, С 10 образуют трансформатор сопротивления между выходным сопротивлением VT4 и входным VT5. Между каскадами VT5, VT6 стоит трансформатор сопротивления, состоящий из каскадно соединенных цепей 1-3,С12иС13, L4 L5 и часть емкости С24 трансформируют выходное сопротивление VT6 в сопротивление 50 Ом.

rst-rlco3.gif

Незначительная часть проходящей мощности выпрямляется диодами VD4, VD5 и поступает на светодиод VD12, который служит индикатором работы передатчика.

Далее сигнал проходит ФНЧ и трансформатор тока Тр1.

На элементах R23, С21 С20, Тр1, VD7, VD8, С22, R25 собрана схема контроля рассогласования в антенне.

Чем больше уровень рассогласования в антенне тем выше уровень постоянного напряжения в точке 4. Таким образом, контролируя напряжение в точке 4, можно настроить антенну радиостанции. Если рассогласование велико (например, обрыв антенны), открывается VT7. Триггер собранный на элементах DD1 3, DD1 4 перебрасывается, VT8 закрывается, светодиод VD12 загорается. Сигнал возбудителя уже не поступает на вход усилителя мощности При возникновении такой ситуации необходимо сразу выключить станцию. Элементы С23, R27 служат для установки триггера в исходное состояние.

В режиме передачи динамическая головка В1 подсоединяется к точке В, транзисторы VT13 VT15, VT16 закрываются, а VT12, VT17 открываются.

В режиме ПРД кнопки управления S1 S6 блокируются.

Усилитель-ограничитель и ФНЧ сигнала микрофона собраны на DA3.

Синтез частот и управление всеми режимами станции осуществляется с помощью БИС DD2. Опорный генератор 10240 кГц (ZQ4) одновременно является вторым гетеродином приемника Подробное описание работы DD2 можно найти в [2]. Кнопка S1 - включение сканирования (возможно только в режиме закрытого ШП), S2 - переход к индикации диапазона и обратно, кнопка S3 - движение вниз по каналам (диапазонам), S4 - движение вверх по каналам (диапазонам), S5 - переход на канал N9, S6 - изменение сетки "0/5". Младшая десятичная точка индикатора Н1 является индикатором захвата кольца ФАПЧ. При правильной работе кольца она погашена.

Станция питается от стабилизированного источника с выходным током не менее 3 А.

У автора можно заказать такую или аналогичную радиостанцию, прислав конверт с обратным адресом.

Литература

1 Радиолюбитель, 1996, № 10
2 Радиолюбитель, 1998, № 2
3 Радиолюбитель, 1998, № 9
4 Радиолюбитель, 2000, № 2
5 Манасевич В. Синтезаторы частот - М Связь, 1979

Радиолюбитель 12/2000, В.ВАСИЛЬЕВ, 460040, г.Оренбург, пр Гагарина, 23 - 20

Назад