Данное устройство будет полезно тем, у кого в квартире несколько комнат, а телефонный аппарат (ТА) один и его звонок можно не услышать из соседней комнаты или кухни. Наиболее простым выходом из положения может быть подключение параллельно к ТЛ еще одного звонка в другой комнате от старого сломанного телефона. Звонок включается последовательно с конденсатором емкостью 1 мкФ на рабочее напряжение 160 В. Но в этом случае при наборе телефонного номера на телефоне (когда в линию формируются прерывателем импульсы), дополнительный звонок будет позванивать. То же самое будет происходить, если к линии подключены два ТА параллельно.

Это неудобно, так как создает лишний шум, а если в квартире два ТА, то можно по ошибке снять трубку, приняв подзванивание за сигнал вызова. Избавиться от этой проблемы поможет дополнение схемы телефона, приведенное на рисунке выше. Показаны два простых варианта устранения "подзвонки". Устройства пояснений не требуют и позволяют использовать тот же электромеханический звонок, что установлен в ТА. Схема потребляет энергию от телефонной линии только во время сигнала вызова. При использовании варианта с герконовым реле оно может быть типа РЭС55А РС4.569.601 (РС4.569.606) или РЭС55Б РС4.569.626 (РС4.569.631). Конденсатор С2 типа К50-29 на 63В. Топология платы для этой схемы приведена здесь.
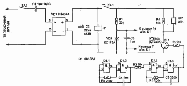
Вторая схема позволяет обойтись без электромеханического телефонного звонка. Сигнал вызова в виде прерывистого звукового сигнала создается пьезоизлучателем BF1 (любого типа). Схема состоит из двух генераторов, собранных на микросхеме D1 типа 561ЛЕ5 (или 561ЛА7), усилителя сигнала на транзисторе VT1 типа КТ940А (КТ630Б), пьезоизлучателя ЗГИ (или аналогичного).

Диодную матрицу VD1 можно заменить четырьмя диодами типа КД102А. Резисторы и конденсаторы подойдут любого типа. В настоящее время у многих имеются телефоны с кнопочным набором номера и пьезозвонком.

Типичная схема такого вызывного устройства (звонка) приведена ниже. Использование небольшой доработки, показанной на рисунке, позволит исключить подзванивание при наборе номера на параллельном ТА. При правильной сборке и исправных деталях все схемы настройки не требуют.